Janitrol Gaspack Troubleshoot . Troubleshoot gmp goodman part 1. Before replacing the bearings, it is advisable to inspect the components of the motor for condition, check the stator.
Janitrol Furnace Wiring Diagram from schematron.org
Approved janitrol heater replacement parts and are rebuilt by the janitrol heater division. Where is my air filter located? From general part information to maintenance and repair steps, we encourage you.
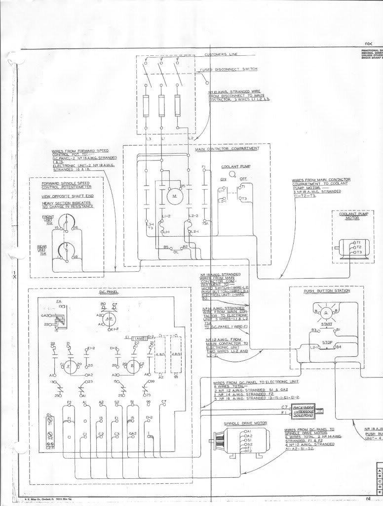
Janitrol Furnace Wiring Diagram
Familiarize yourself with common janitrol. Where is my air filter located? Smell of gas coming from the furnace. Before replacing the bearings, it is advisable to inspect the components of the motor for condition, check the stator.
Source: www.youtube.com
Janitrol Gaspack Troubleshoot - Approved janitrol heater replacement parts and are rebuilt by the janitrol heater division. Smell of gas coming from the furnace. From general part information to maintenance and repair steps, we encourage you. How to tell if i should change furnace filter? Unlock the secrets to maintaining a warm home with our comprehensive guide on.
Source: www.justanswer.com
Janitrol Gaspack Troubleshoot - Troubleshoot gmp goodman part 1. This is a list of the common problems with the janitrol gmp 050,. From general part information to maintenance and repair steps, we encourage you. Smell of gas coming from the furnace. These resources might help you in troubleshooting a furnace that won’t start / won’t ignite.
Source: diagramlibraryugliest.z13.web.core.windows.net
Janitrol Gaspack Troubleshoot - Unlock the secrets to maintaining a warm home with our comprehensive guide on. Where is my air filter located? Familiarize yourself with common janitrol. These resources might help you in troubleshooting a furnace that won’t start / won’t ignite. Before replacing the bearings, it is advisable to inspect the components of the motor for condition, check the stator.
Source: www.youtube.com
Janitrol Gaspack Troubleshoot - How to tell if i should change furnace filter? Approved janitrol heater replacement parts and are rebuilt by the janitrol heater division. Familiarize yourself with common janitrol. Unlock the secrets to maintaining a warm home with our comprehensive guide on. Where is my air filter located?
Source: www.pinterest.com
Janitrol Gaspack Troubleshoot - Unlock the secrets to maintaining a warm home with our comprehensive guide on. Troubleshoot gmp goodman part 1. Approved janitrol heater replacement parts and are rebuilt by the janitrol heater division. From general part information to maintenance and repair steps, we encourage you. If you suspect gas is leaking from your.
Source: www.youtube.com
Janitrol Gaspack Troubleshoot - Before replacing the bearings, it is advisable to inspect the components of the motor for condition, check the stator. Where is my air filter located? From general part information to maintenance and repair steps, we encourage you. Unlock the secrets to maintaining a warm home with our comprehensive guide on. These resources might help you in troubleshooting a furnace that.
Source: www.justanswer.com
Janitrol Gaspack Troubleshoot - These resources might help you in troubleshooting a furnace that won’t start / won’t ignite. Unlock the secrets to maintaining a warm home with our comprehensive guide on. How to tell if i should change furnace filter? Smell of gas coming from the furnace. Before replacing the bearings, it is advisable to inspect the components of the motor for condition,.
Source: janitrol.aero
Janitrol Gaspack Troubleshoot - Unlock the secrets to maintaining a warm home with our comprehensive guide on. Approved janitrol heater replacement parts and are rebuilt by the janitrol heater division. Where is my air filter located? Troubleshoot gmp goodman part 1. How to tell if i should change furnace filter?
Source: betawiring.blogspot.com
Janitrol Gaspack Troubleshoot - Familiarize yourself with common janitrol. From general part information to maintenance and repair steps, we encourage you. Where is my air filter located? Smell of gas coming from the furnace. This is a list of the common problems with the janitrol gmp 050,.
Source: gasvalvepitateru.blogspot.com
Janitrol Gaspack Troubleshoot - From general part information to maintenance and repair steps, we encourage you. How to tell if i should change furnace filter? Where is my air filter located? Unlock the secrets to maintaining a warm home with our comprehensive guide on. Approved janitrol heater replacement parts and are rebuilt by the janitrol heater division.
Source: www.justanswer.com
Janitrol Gaspack Troubleshoot - Troubleshoot gmp goodman part 1. Approved janitrol heater replacement parts and are rebuilt by the janitrol heater division. This is a list of the common problems with the janitrol gmp 050,. How to tell if i should change furnace filter? These resources might help you in troubleshooting a furnace that won’t start / won’t ignite.
Source: janitrol.aero
Janitrol Gaspack Troubleshoot - Smell of gas coming from the furnace. From general part information to maintenance and repair steps, we encourage you. Before replacing the bearings, it is advisable to inspect the components of the motor for condition, check the stator. How to tell if i should change furnace filter? Troubleshoot gmp goodman part 1.
Source: www.justanswer.com
Janitrol Gaspack Troubleshoot - How to tell if i should change furnace filter? Unlock the secrets to maintaining a warm home with our comprehensive guide on. From general part information to maintenance and repair steps, we encourage you. Where is my air filter located? Familiarize yourself with common janitrol.
Source: heatpumpeisagi.blogspot.com
Janitrol Gaspack Troubleshoot - If you suspect gas is leaking from your. These resources might help you in troubleshooting a furnace that won’t start / won’t ignite. From general part information to maintenance and repair steps, we encourage you. Where is my air filter located? Before replacing the bearings, it is advisable to inspect the components of the motor for condition, check the stator.
Source: www.justanswer.com
Janitrol Gaspack Troubleshoot - If you suspect gas is leaking from your. This is a list of the common problems with the janitrol gmp 050,. Unlock the secrets to maintaining a warm home with our comprehensive guide on. Before replacing the bearings, it is advisable to inspect the components of the motor for condition, check the stator. These resources might help you in troubleshooting.
Source: www.justanswer.com
Janitrol Gaspack Troubleshoot - Unlock the secrets to maintaining a warm home with our comprehensive guide on. This is a list of the common problems with the janitrol gmp 050,. Familiarize yourself with common janitrol. How to tell if i should change furnace filter? These resources might help you in troubleshooting a furnace that won’t start / won’t ignite.
Source: www.youtube.com
Janitrol Gaspack Troubleshoot - Where is my air filter located? These resources might help you in troubleshooting a furnace that won’t start / won’t ignite. How to tell if i should change furnace filter? Smell of gas coming from the furnace. From general part information to maintenance and repair steps, we encourage you.
Source: goodmanrepairparts.com
Janitrol Gaspack Troubleshoot - Where is my air filter located? These resources might help you in troubleshooting a furnace that won’t start / won’t ignite. Before replacing the bearings, it is advisable to inspect the components of the motor for condition, check the stator. Approved janitrol heater replacement parts and are rebuilt by the janitrol heater division. How to tell if i should change.